Alternator do c-330
-
Podobna zawartość
-
Przez Lukas02
Witam po wymianie szczotek z regulatorem w mojej Proximie 85 wróciło ładowanie i po czasie mam teraz problem. Licznik przestal działać kontrolka ładowania ledwo świeci ciagnik nie ładuje, dodatkowo zauważyłem gdy wyciągałem alternator i montowałem spowrotem gdy dotykał mocowania to jakby iskrzył na obudowie
-
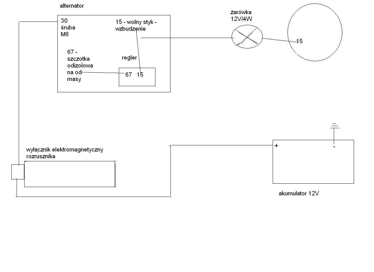
Przez emtecc
Witam Mam w kombajnie zamontowany (Kiedyś była prądnica) alternator A124n. Alternator z fiata 125 Z tego co mi się wydaje to 9cio diodowy. Jest przy nim dokręcony regulator. Nie wiem jakie ma oznaczenie bo symbole wytarte. Dla pewności dodam zdjęcie czy połączenie do alternatora jest poprawne. Włożyłem nowy akumulator i postanowiłem spr czy z ładowaniem wszystko w porządku. Okazało się, że napięcie ładowania rośnie powyżej 14.4 V na niskich obrotach. Gdy zwiększę obroty przelatuje 17V. Stanowczo za dużo. Czy przy zmianie z prądnicy na alternator należy wprowadzić jakieś modyfikacje w instalacji auta? -
Przez pele19
Witam!
Mam taki mały problem w swoim malczyku a dokładnie padł mi alternator który juz nie nadaje sie do regeneracji.
Był w ciągniku od nowości i już wszystko się powycierało, wymiana szczotek, regulatora nic juz nie pomaga więc pora kupic nowy!
A teraz pytanie jaki ?
-
Przez Adamo90
Potrzebuję schemat instalacji elektrycznej w ursusie 5714. W internecie nie mogę znaleźć. Może ktoś ma? Był bym wdzięczny.
-
Przez Johnderre
Witam, po zapaleniu ciągnika świeci się kontrolka ładowania, gaśnie dopiero po solidnym przegazowaniu i wtedy zapala się kontrolka stop. Podczas jazdy kontrolka STOP czasami gaśnie, chwilę później znów się zapala albo miga. Czy to jest normalne że kontrolka gaśnie dopiero po solidnym przygazowaniu? Gdy ładowanie się świeci stop się nie świeci, czy to problem Alternatorem? Bardzo proszę o pomoc. Pozdrawiam
-

Rekomendowane odpowiedzi
kupie ładowacz czołowy mx do mccormick mc/case mx c
Ursus C-355
Jeśli chcesz dodać odpowiedź, zaloguj się lub zarejestruj nowe konto
Jedynie zarejestrowani użytkownicy mogą komentować zawartość tej strony.
Zarejestruj nowe konto
Załóż nowe konto. To bardzo proste!
Zarejestruj sięZaloguj się
Posiadasz już konto? Zaloguj się poniżej.
Zaloguj się