Skocz do zawartości

grara

Members
  • Postów

    11
  • Dołączył

  • Ostatnia wizyta

Treść opublikowana przez grara

  1. Zdradzisz tajemnice która jest od czego? I ew co zrobić żeby usunąć problem?
  2. 307. Pod siedzeniem jest ehr, I tam są dwie cewki jedna mi się zacinała. Może nie pracuje poprawnie?
  3. W tym rozdzielaczu od wyjść hydraulicznych?
  4. Cześć, przyłączam się do tematu odnośnie ehr, może to tak ma być, ale jak przełączam na opuszczanie i ehr ma ustawiony na sam dół, mimo to ciągnik ma ciężko, tak jakby pompa cały czas pracowała pod obciążeniem i gdzieś nie ma wolnego przepływu, jak przełączam na stop, wszystko wraca do normy. Teraz pytanie czy jak pracuje na ehr to tak jest? Czy na opuszczaniu powinna podawać pompa?
  5. przy silniku, wiązka kabli sprawdzona multimetrem, nie ma nigdzie przerwy.
  6. Witam, kupiłem rozsiewacz nawozów amazone Z-AM Maxis - control, ze sterownikiem Amados IIId. Problem polega na tym że komputer nie steruje prawą stroną ( prawym zasypem). włączam amados, silnik z lewej strony idzie do w stronę zera, zamyka się, jak w procedurze uruchomienia. a prawy pozostaje bez ruchu. wykluczam niesprawny silniczek prawy, bo po zmianie wtyczek (z prawego na lewy i odwrotnie) zaczyna działać prawa strona, tak samo w przypadku zamiany krańcówek zamknięcia. więc usterki na rozsiewaczu na 90 % nie ma. Tu powstaje pytanie, czy sterownik do naprawy, czy może jak w instrukcji czytam to jest coś takiego jak kodowanie, może sterownik jest po prostu rozkodowany i wystarczy go zaprogramować?
  7. Może łatwiej będzie się wpiąć w tą puszke na opryskiwaczu niż lutować złączkę.?
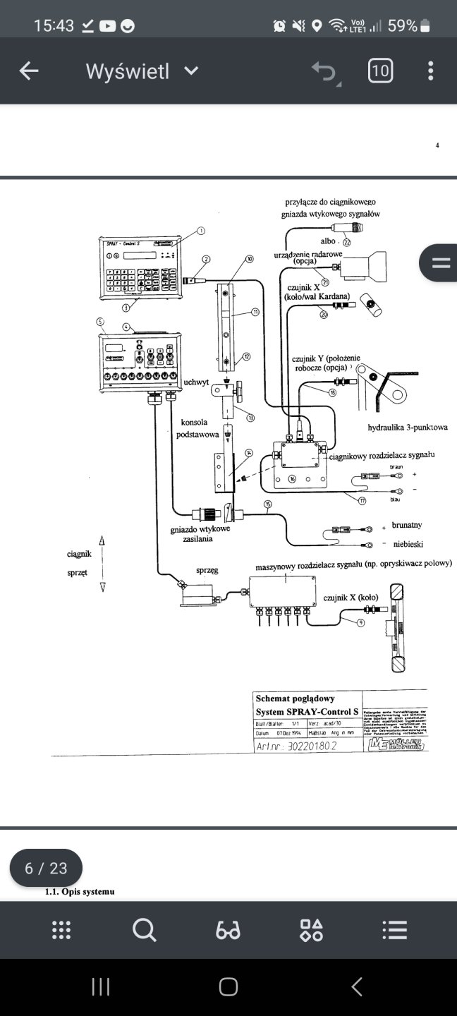
  8. A pozatym, dlaczego w instrukcji na schemacie czujnik obrotów wychodzi od puszki z opryskiwacza, a nie jak proponujecie z wtyczki z tylu sterownika?
  9. Nie bardzo rozumiem, u mnie jest taka wtyczka dokładnie jak na zdjęciu. Z czego wiem czujnik ma 3 kabelki więc tu muszę 3 gdzieś wpiąć. ? Nie bardzo wiem gdzie. Jeszcze jedna opcja, w fendzie 307 mam wtyczkę do komputera, kiedyś miałem też hardiego i tamten komputer wpinalem bezpośrednio sterownik - ciągnik, bez żadnego czujnika, może i tu jest taka opcja?
  10. Tak, zastanowiło mnie to. Może taki radar jest wbudowany w sterownik po prostu ? Wiecie może gdzie i w jaki sposób wpiąć taki czujnik na koło?
  11. Witam, Kupiłem opryskiwacz hardi ze sterowaniem mullera, nie mam do niego żadnego czujnika prędkości a wydaje mi się że powinien mieć, aczkolwiek w instrukcji obsługi mam 3 opcje pomiaru prędkości, prędkość zczytywana z traktoru (wymagany sterownik traktoru). Czujnik na koło czyli zwykły czujnik z pomiarem impulsów No i jako trzecia opcją radar. Zaciekawił mnie radar. Czy on jest w komputerze na stałe czy też konieczny jakiś dodatkowy modul. ?
  12. owies około 50t, tegoroczny, 570zl/t pszenica około 30t, tegoroczna, 740zl/t do uzgodnienia mazowieckie, Radom https://www.olx.pl/oferta/pszenica-CID757-IDs5qdf.html Pozdrawiam
×
×
  • Dodaj nową pozycję...
v